 |
|
Aktuelle Zeit: Sa 22. Nov 2025, 15:34
|
Unbeantwortete Themen | Aktive Themen
|
Seite 1 von 1
|
[ 18 Beiträge ] |
|
MGF Motorraumlüfter läuft dauernd, Fahrzeug startet nicht
| Autor |
Nachricht |
|
Nifnoo
Registriert: Di 19. Apr 2022, 21:49 Beiträge: 7
|
 MGF Motorraumlüfter läuft dauernd, Fahrzeug startet nicht
Hallo an meine Britischen Roadster-Cabriolet-Freunde! Zuerst einmal ein großes Dankeschön, dass ihr mich aufgenommen habt. Nun zu meinem Anliegen. Ich bin im glücklichen Besitz eines MGF BJ.2001. Nun dieser Stand beim Vorbesitzer die letzten 5 Jahre in der Garage und wurde nicht gefahren. Das Fahrzeug war vor dem letzten "Einwintern" vor 5 Jahren noch voll funktionstüchtig. Nun, sobald ich die Batterie anklemme (Zündung nicht eingeschalten bzw. kein Schlüssel in Zündschloss), fängt der Lüfter im Motorraum an zu laufen. Nun war meine erste Idee der Temperaturfühler für den Motorraum, das dieser defekt ist, dem Steuergerät einen falschen Wert liefert, und somit das Relais für den Lüfter angesteuert wird und der Lüfter läuft. (So oder so ähnlich stehts auch im MGF Werkstättenhandbuch welches euch sicher ein Begriff ist). Temperaturfühler durchgemessen, Widerstandswert scheint OK zu sein und verändert sich mit der Temperatur(hab gerade keine Zahlen mehr im Kopf, weiß die sonst jemand?) Aber was soll bei einem Messwiderstand schon groß kaputt gehen? Danach hab ich mir das Relais rausgesucht, welches den Motorraumlüfter schaltet (vllt. ist es ja "kleben" geblieben) ausgebaut, durchgemessen, draufgeklopft, und ein anderes Baugleiches Relais funktionstüchtiges Relais, welches ich hatte eingebaut ==> Lüfter läuft immer noch Nun hab ich mir die Verschaltung des Lüfters auf mgfcar.de (tolle website, bin dadurch auf euch gestoßen) angesehen und habe keine Ahnung was das Problem nun sein könnte. Ich hätte zuhause noch einen Wifi-OBD2-Adapter welcher mit dem Handy bedient werden kann um Fehlercodes auszulesen, nur hat bis jetzt keine App funktioniert da alle nur MG TF und nicht F zur Auswahl hatten. Kennt ihr geeignete Software dazu? VIN: SARRDWBGM1D525xxx, falls relevant. Ich hoffe ich habe die Problemstellung halbwegs verständlich formuliert und ihr könnt mir vielleicht/hoffentlich weiterhelfen Tausend dank an alle die sich mein Anliegen bis hierhin durchgelesen haben, aber ich bin mit meinem Latein am Ende.
|
| Do 21. Apr 2022, 15:50 |
|
 |
|
Nifnoo
Registriert: Di 19. Apr 2022, 21:49 Beiträge: 7
|
 Re: MGF Motorraumlüfter läuft dauernd, Fahrzeug startet nich
Noch zu erwähnen wäre, dass die Hupe auch nicht funktioniert wenn die Zündung eingeschalten ist. Vielleicht ist das ja ein bekanntes Fehlerbild, von welchem ich einfach noch keine Ahnung habe 
|
| Do 21. Apr 2022, 15:57 |
|
 |
|
crimak42
Registriert: So 29. Jun 2014, 08:29 Beiträge: 1310 Wohnort: Waldsolms
|
 Re: MGF Motorraumlüfter läuft dauernd, Fahrzeug startet nich
Zum Lüfter kann ich auch keine neue Idee geben, aber zum Auslesen: da wirst du mit einem OBDII Reader scheitern - der F hat noch kein OBDII bzw erst ab BJ 2001(!?) - also erst ab MEMS3 (ECU - daran zu erkennen, dass es keilförmig ist). Entsprechend brauchst du was spezielleres... Eine Empfehlung wert ist das PScan http://pscan.uk/features/mgf.html . Wenn der F ein Hobby wird, dann lohnend. Aber so mancher hat auch eins und Hilfsbereitschaft ist hier auch vorhanden. Wo bist du denn? Vielleicht ist ja jemand in der Nähe, der aushelfen kann.
_________________ Beste Grüße,
Christian
---- MGF 1.8i VVC MKI ('96) BRG (HAM) - Montag 7. Oktober 1996 MGF 1.8i MPI MKI ('98) BRG (HFF) - Donnerstag 29. Oktober 1998 MG TF 135 Spark ('04) XPower Grey (LEF) - Mittwoch 20. Oktober 2004
|
| Fr 22. Apr 2022, 08:33 |
|
 |
|
Nifnoo
Registriert: Di 19. Apr 2022, 21:49 Beiträge: 7
|
 Re: MGF Motorraumlüfter läuft dauernd, Fahrzeug startet nich
Danke für die rasche Antwort. Ich werde mal nachsehen ob ich die MEMS3 verbaut habe, und ob sie keilförmig ist. Grundsätzlich wäre das Fahrzeug ja Baujahr 2001 (auch laut VIN). Das mit dem PSCAN klingt schon gut, jedoch wohne ich in Österreich, also wahrscheinlich zu weit weg.
|
| Fr 22. Apr 2022, 09:23 |
|
 |
|
Mykel
Registriert: So 9. Jan 2011, 09:18 Beiträge: 6636 Wohnort: Schwalmtal (Niederrhein)
|
 Re: MGF Motorraumlüfter läuft dauernd, Fahrzeug startet nich
VIN 525XXX ist auf jeden Fall MEMS 3, also OBD-fähig. Wenn da der TF ausgewählt werden kann, dann wird das laufen, die Motorsteuerung ist identisch.
Hupe -> vermutlich defekt im Drehkoppler im Lenkrad. Löse mal die Alarmanlage aus, ob die dann hupt. Am einfachsten: Fahrzeug abschließen, Kofferraumdeckel aufmachen und dann die Haubenverriegelung für vorne ziehen. Dann müsste die loströten.
Motorraumlüfter -> vermutlich auch Kabelbruch zum Sensor. Ist bei den dünnen Käbelchen leider nicht selten. Läuft der Kühlerventilator auch dauernd?
Und warum springt der nicht an? Anlasser, Zündung, oder Benzinpumpe?
_________________ MGF VVC, Flame Red, LHD, 4.4.1997 TF 135 Monogram Spectre, RHD, 18.6.2004 ZR 160 3-Türer, Solar Red, LPG, LHD, 21.8.2001 Midget Mk3 RWA, Blaze Red, LHD, 12/1972
|
| Fr 22. Apr 2022, 14:59 |
|
 |
|
Michael N.
Registriert: So 22. Feb 2009, 20:26 Beiträge: 1537 Wohnort: Düren, NRW
|
 Re: MGF Motorraumlüfter läuft dauernd, Fahrzeug startet nich
Nifnoo hat geschrieben: Temperaturfühler durchgemessen, Widerstandswert scheint OK zu sein und verändert sich mit der Temperatur(hab gerade keine Zahlen mehr im Kopf, weiß die sonst jemand?) Aber was soll bei einem Messwiderstand schon groß kaputt gehen? Hi, die Werte für den Sensor bzw. für alle anderen Sensoren auch findest Du auf Dieters Seite, etwas runterscrollen dann kommt auch der Motoraumtemperatursensor. http://www.mgfcar.de/sensor/index.htm
_________________ Gruß, Michael MGF/TF Stammtisch Köln
Bremsen macht die Felgen dreckig!
|
| Fr 22. Apr 2022, 17:04 |
|
 |
|
Sven
Registriert: Mi 17. Dez 2008, 21:41 Beiträge: 1918 Wohnort: Renningen
|
 Re: MGF Motorraumlüfter läuft dauernd, Fahrzeug startet nich
Mykel hat geschrieben: Und warum springt der nicht an? Anlasser, Zündung, oder Benzinpumpe? Wenn der 5 Jahre stand... Crash-Abschaltung der Benzinpumpe? Kofferraum auf, Motor Grillgitter runter, Fahrerseite am Kotflügel reingreifen. Ist Druckknopf mit Gummikappe, einfach mal drücken. Hatte ich Mal als die Batterie tiefentladen war.
_________________ The sun always shines in MG.
|
| Fr 22. Apr 2022, 19:50 |
|
 |
|
Michael N.
Registriert: So 22. Feb 2009, 20:26 Beiträge: 1537 Wohnort: Düren, NRW
|
 Re: MGF Motorraumlüfter läuft dauernd, Fahrzeug startet nich
Wo steht denn eigentlich das der nicht anspringt?. Ich habe nur das mit dem Lüfter gelesen. Ah ok, in der Überschrift steht es 
_________________ Gruß, Michael MGF/TF Stammtisch Köln
Bremsen macht die Felgen dreckig!
|
| Fr 22. Apr 2022, 22:07 |
|
 |
|
Union Jack
Registriert: Mi 14. Mai 2014, 00:19 Beiträge: 416 Wohnort: Lummerland
|
 Re: MGF Motorraumlüfter läuft dauernd, Fahrzeug startet nich
wegen der nicht funktionierender Hupe. Bei meinem gingen auch beide nicht, dachte erst der Drehkoppler im Lenkrad ist defekt, letztendlich waren aber nur beide Hupen defekt... 
_________________ Grüße, Daniel
|
| Fr 22. Apr 2022, 22:28 |
|
 |
|
mike26dd
Registriert: Di 4. Jan 2011, 15:22 Beiträge: 638 Wohnort: Dresden
|
 Re: MGF Motorraumlüfter läuft dauernd, Fahrzeug startet nich
Wenn die Hupen defekt sein sollten kann ich helfen hab noch neue auf Lager.
Kannst ja mal messen ob Strom am Stecker ankommt.
_________________ MG TF 135 Cool Blue BJ 2004
Lexus smoked Rückleuchten Smoked dritte Bremsleuchte Transportbox Chromtankdeckel Chrom Türschließbleche Heckträger mit Koffer Lenkradfernbedienung Elektrischer Kofferraumöffner
T4 Testbook Originale Hydragaspumpe
|
| Sa 23. Apr 2022, 17:10 |
|
 |
|
Nifnoo
Registriert: Di 19. Apr 2022, 21:49 Beiträge: 7
|
 Re: MGF Motorraumlüfter läuft dauernd, Fahrzeug startet nich
Dankeschön für die zahlreichen Antworten, werde leider erst am Wochenende dazukommen mich um meinen Briten zu kümmern, aber ich halte euch am Laufenden. 
|
| Di 26. Apr 2022, 09:43 |
|
 |
|
Nifnoo
Registriert: Di 19. Apr 2022, 21:49 Beiträge: 7
|
 Re: MGF Motorraumlüfter läuft dauernd, Fahrzeug startet nich
Hallo Miteinander! Nun, habe ich gestern wieder an meinem MGF weiter Fehler gesucht und folgende Dinge entdeckt: - Die Hupe geht auch bei ausgelöster Alarmanlage nicht - Am Stecker des Motorraumlüfters lässt sich gar keine Spannung messen, und der Motorraumtemperatursensor hat um die 2k Ohm und ist ein NTC. - Funken habe ich auch keinen, am Stecker zu den 2 Zündspulen lässt sich, beim Starten, auch keine Spannung messen. - Die Benzinpumpe ist auch fraglich, denn eigentlich sollte schon ein penetranter Benzingeruch wahrnehmbar sein, nach den mehrmaligen Startversuchen. - Das Hauptrelais wurde mit einem anderem funktionsfähigem Hauptrelais aus einem MGF BJ.'98 getauscht und ebenso, kein Funke und kein Benzingeruch. - Was hat es mit diesem Schleifring direkt rund um das Zündschloss auf sich? - Achso, ja bevor ich's vergesse, der Motorraumlüfter läuft immer noch dauernd sobald die Batterie angeklemmt ist, deswegen hab ich einfach das Relais ausgebaut, damit ich in Ruhe Fehler suchen kann. - Auffällig war, dass bei späteren Startversuchen auf einmal das Kühlgebläse in der Front angefangen hat und am Cockpit die Motorübertemperaturleuchte angefangen hat zu leuchten. Nach Zündung aus und wieder ein war bis auf ein anfängliches (<1s) Geräusch des Kühlerlüfters dieser wieder ausgeschalten und die Übertemperaturleuchte war auch wieder erlischt.
Andere Verbraucher wie Innenraumgebläse, elektr. Fensterheber, Lichter und Blinker funktionieren einwandfrei. Alle Sicherungen wurden auf Durchgang geprüft.
Als nächstes werde ich noch die Spannung an den Hupen, bei betätigter Hupe messen, um sicherzugehen das nur die Hupe defekt ist, wenn Spannung ankommt.
|
| Mi 4. Mai 2022, 09:07 |
|
 |
|
Elektro-Sammy
Registriert: Mi 27. Apr 2022, 17:24 Beiträge: 61 Wohnort: Hamburg Süd!
|
 Re: MGF Motorraumlüfter läuft dauernd, Fahrzeug startet nich
Da hast du wohl gut was zu tun, klingt gruselig. Soweit ich weiß, dürften Temperaturfühler bei PTC max 200 Ohm Widerstand haben. Hab gegoogelt, NTC 2-6kOhm. Könnte OK. Woher weißt du, dass es ein NTC ist? Meines Erachtens könnte etwas mit Steuerungsanlage oder Sicherungskasten nicht stimmen. Würde von dort aus Mal schauen. Außerdem, würde ich erstmal gucken was mit dem Lüfter nicht stimmt, verfolg Mal das Kabel, schau auf dem Plan und auch physisch wo es hinführt und schau dir von dort aus die Komponenten an. Irgendwo wird falsch angesteuert. Batterie anklemmen, Relais drinlassen und Spannungen durchchecken. Eigentlich sollte ja alles Spannungsfrei sein wenn der Schlüssel nicht steckt, also kann ich mir auch ein defektes Zündschloss vorstellen. Ich würde Mal versuchen die Batterie anzukommen und dann am Anlasser kurzschließen, gucken ob er Anspringen will, wenn ja, dann würde sich die Theorie bestätigen. Vielleicht haben auch Ratten am Kabelbaum genagt  . Dann würdest du aber genug Rattenkacke inner Garage finden.
|
| Mi 4. Mai 2022, 13:47 |
|
 |
|
Elektro-Sammy
Registriert: Mi 27. Apr 2022, 17:24 Beiträge: 61 Wohnort: Hamburg Süd!
|
 Re: MGF Motorraumlüfter läuft dauernd, Fahrzeug startet nich
Ach tut mir leid, hab's überlesen, wenn sowieso keine Spannung festzustellen ist, also beim Anlasser, dann würde ich... Von dort aus auch Mal verfolgen wo das hingeht, muss ja einen Grund haben warum die Zündspule keine Spannung bekommt.
|
| Mi 4. Mai 2022, 13:50 |
|
 |
|
Nifnoo
Registriert: Di 19. Apr 2022, 21:49 Beiträge: 7
|
 Re: MGF Motorraumlüfter läuft dauernd, Fahrzeug startet nich
Habe den Temperaturfühler kurz erwärmt und eine negative Änderung des Widerstandswertes gemessen ==> NTC Lt. Schaltplan von mgfcar.de wird der Motorraumlüfter über das Relais ein und ausgeschalten, das Relais wird von der ECU angesteuert und schaltet auch (man hört das typische Klacken) Das kann ich dir so nicht beantworten, auch wenn die Zündung aus ist, sollte der Motorraumlüfter, falls der Motor während dem Betrieb warm gelaufen ist laufen. Das ist bei allen Fahrzeugen von verschiedenen Herstellern so. Diese Lüftung sollte unabhängig von der Zündungsstellung funktionieren - also der Nachlauf des Lüfters um den abgestellten, noch heißen, Motor zu kühlen. Der Anlasser per se funktioniert ja. Die Kurbelwelle dreht sich ja grundsätzlich, nur meiner Einschätzung nach funktioniert die Kraftstoffzufuhr durch die Benzinpumpe nicht ordnungsgemäß bzw. habe ich keinen Funken. Ebenso sei erwähnt das ich auch mit dem OBD2-Scanner und dem ausgewähltem Fahrzeug MG "TF" keine Verbindung zur ECU aufbauen kann. Aber danke für die Tipps werde diese mal nachverfolgen 
Dateianhänge:
2022-05-04 17_39_08-Dieter's MGFcar Homepage und 1 weitere Seite - Geschäftlich – Microsoft Edge.png [ 214.69 KiB | 15414-mal betrachtet ]
|
| Mi 4. Mai 2022, 17:47 |
|
 |
|
Elektro-Sammy
Registriert: Mi 27. Apr 2022, 17:24 Beiträge: 61 Wohnort: Hamburg Süd!
|
 Re: MGF Motorraumlüfter läuft dauernd, Fahrzeug startet nich
Ja, das wird wohl NTC sein. Dann stimmt was nicht mit der Ansteuerung. Du weißt, das Relais schaltet, d.h. es können nur überbrückte Verbindungen oder die Ansteuerung an sich sein. Meine Meinung. Nifnoo hat geschrieben: Das kann ich dir so nicht beantworten, auch wenn die Zündung aus ist, sollte der Motorraumlüfter, falls der Motor während dem Betrieb warm gelaufen ist laufen. Das ist bei allen Fahrzeugen von verschiedenen Herstellern so. Diese Lüftung sollte unabhängig von der Zündungsstellung funktionieren - also der Nachlauf des Lüfters um den abgestellten, noch heißen, Motor zu kühlen.
Wusste ich nicht, okay, dann muss ja falsch Angesteuert werden, wenn der Fühler nen Bruch hätte, würde er keinen Widerstand von 2kOhm aufweisen, aber das wirst du ja schon selbst wissen  . Etwas anderes als Ansteuerung kann ich mir nicht vorstellen. Es werden Einsen verschickt die eigentlich Nullen sein müssten. Ich kenn mich nicht genug mit Autos aus um behaupten zu können, dass gezündet werden müsse, auch wenn kein Benzin gepumpt wird, aber ich ziehe es in Betracht. Und wenn dem nicht so ist, dann müsste das ja auch angesteuert werden, ob Mechanisch oder Informationstechnisch. Machstu ECU auf diese guckst du Transistors ob kabut Jedenfalls würde ich Das machen, aber ich bin nur ein kleiner Elektroniker-Lehrling, also kann ich dir nur Denkanstöße geben.
|
| Mi 4. Mai 2022, 19:17 |
|
 |
|
Elektro-Sammy
Registriert: Mi 27. Apr 2022, 17:24 Beiträge: 61 Wohnort: Hamburg Süd!
|
 Re: MGF Motorraumlüfter läuft dauernd, Fahrzeug startet nich
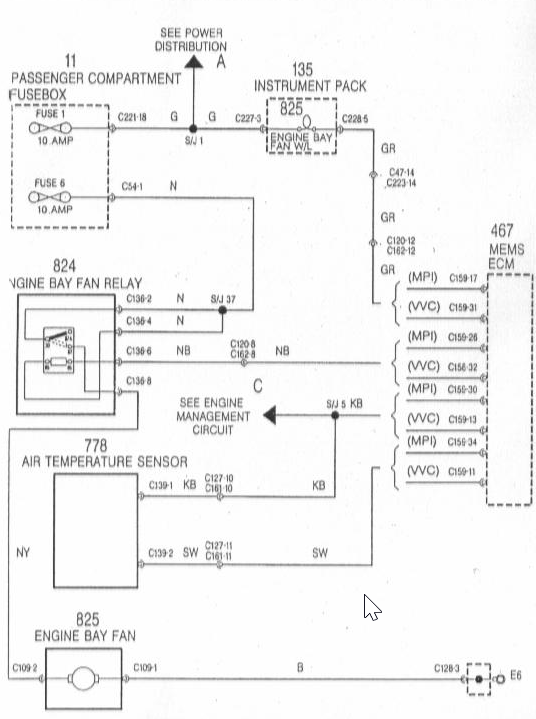
Ohohooo, na schau dir mal an wat de Sammy gefunden hat! Wer hätte gedacht, dass die Benzinpumpe und ein Teil der Alarmanlage direkt über das Relais gespeist wird!  Bitteschön. Irgendwo da ist dein Fehler, ich bin mir zu 60% sicher. Nicht viel, aber hey :'D
Dateianhänge:
sb7.jpg [ 78.54 KiB | 15404-mal betrachtet ]
|
| Mi 4. Mai 2022, 19:24 |
|
 |
|
rheinkiter
Registriert: Sa 28. Aug 2010, 21:45 Beiträge: 467 Wohnort: Düsseldorf
|
 Re: MGF Motorraumlüfter läuft dauernd, Fahrzeug startet nich
Bei so vielen Dingen gleichzeitig die nicht laufen,bzw. richtig funktionieren, hast du entweder sehr viele verschiedene Sachen kaputt, (meiner meinung nach sehr unwahrscheinlich dennoch möglich) oder irgendwo was "zentrales" was alles ins koma reißt.
Kannst du mal an allen möglichen stellen im Kabelbaum messen ob du noch vernünftig Masse hast? nicht dass Dir einfach ein Massepunkt gestorben ist und du deshalb lustige Phänomene bekommst weil dein ECU miese Informationen bekommt.
Auch immer wieder ein heißer Tipp bei Elektroprobleme,
Kurzschluss im Heckklappenkabelbaum oder in den Adern hinterm Radio.
bei beiden Fehlern, kommen die witzigsten Symptome raus.
Ich wünsch Dir auf jeden Fall viel Erfolg.
Grüße,
Markus.
_________________ "Woher soll ich wissen was ich denke bevor ich höre was ich sage?" - Marilyn Monroe
Mein F musste leider nem TF weichen.
|
| Mo 9. Mai 2022, 11:23 |
|
|
|
Seite 1 von 1
|
[ 18 Beiträge ] |
|
Wer ist online? |
Mitglieder in diesem Forum: 0 Mitglieder und 46 Gäste |
|
Du darfst keine neuen Themen in diesem Forum erstellen. Du darfst keine Antworten zu Themen in diesem Forum erstellen. Du darfst deine Beiträge in diesem Forum nicht ändern. Du darfst deine Beiträge in diesem Forum nicht löschen. Du darfst keine Dateianhänge in diesem Forum erstellen.
|
|
 |